トップへ 講演・他へ 著作へ エトセトラへ 開発機器へ リンク集へ 本へ アルバムへ プロフィールへ

Top Page > 講演・他

[in English]

■ 研究報告 ■

生活環境制御装置のデザインと応用

Kevin Gallagher(ケビン・ギャラガー)
The First Assistive Technology and Resource Centre
Taipei, Taiwan

Mr. Kevin Gallagher's portrait


※ 本レポートは,ケビン・ギャラガー氏が日本障害者リハビリテーション協会の外国人研究者招聘事業助成金により,1998年1月26日から3月13日まで横浜市総合リハビリテーションセンター企画研究室に滞在し,研究・研修を行いその成果をまとめたものです.
※ 
文章・図等の無断転載はご遠慮ください.


1.はじめに

1.1 自己紹介
 私は教育歴および職業歴の中でアナログICのデザインを専門に行ってきた。10年以上の間産業界でエンジニアとして勤めた後、台湾に移り最近開設されたリハビリテーションセンターで現在働いている。私は1年間台湾のメーカーで働くとともに、2年間精神発達遅滞児のための施設で2年間ボランティアとして働いた。その後8年間私は台湾を(第二の)故郷と考え、リハビリ工学の分野に長期間従事しようと考えている。私はいつの日か台湾人のエンジニアがリハビリ工学の分野に参加して、専門知識と(リハ機器の)製造の基盤作りをしていきたいと願っている。

1.2 助成金に応募した理由
 私たちのリハビリセンターは開所してわずか3年目で、障害者に対して積極的にテクニカルエイドを活用している施設としては台湾では最初のものの1つである。3年間にわたって私たちは障害者のためのテクニカルエイドを設計してきた。しかし、障害を持つ(台湾社会の)友人たちにより効率的なサービスを行うためには、この分野でさらなるリサーチが必要であった。だからこの奨学金を受けられることになり、大変喜んでいる。そして、われわれ相互の寄与によって、両国の障害者の生活の質の向上につながることを願っている。

表1 横浜市総合リハビリテーションセンターにおける研究・研修日程表
表1 横浜市総合リハビリテーションセンターにおける研究・研修日程表

1.3 研究内容
 研究プロジェクトの背景にある動機は多くのテクニカルエイドが高価であるということである。障害者の多くは単に財源がないという理由でテクニカルエイドを手に入れることができない。この理由から、簡単で、実用的でしかも安価なテクニカルエイドをデザインする必要があると感じた。台湾のどの家庭も電話、テレビやその他の家電製品を所有しているので、テクニカルエイドを導入する最適な分野の1つは簡単な環境制御装置(ECS)である。加えて最近のパソコンのおびただしい家庭への浸透は、さまざまな形の障害者のためのマウス代替装置が役に立つだろう。これらの理由により以下の2つの研究プロジェクトを決定した。この決定にはさらに次のような要因も加味した。

1. 自分自身の電子工学とプログラミングの経験
2. 応用技術に関する横浜リハセンターの経験
3. 理論上のシステムや工学技術的に興味のあるものではなく、実用的なシステムの設計(を行う)
4. 安価である。
5. このプロジェクトによって台湾の実際の利用者に恩恵がある。

2.<プロジェクト#1>

2.1 序論
 このプロジェクトは、私自身がこれまで設計してきた家電製品やテレビのコントロールのための簡単なECSをさらに良いものにするために行うことにした。私は何人かの四肢麻痺者で、多機能のECSを利用することで生活を支援したい方々を知っている。特にECSに付加したい内容として電話のコントロールに関心があり、ここで調査を行いたい。価格を下げ、汎用性を高めるため、8ビットのワンチップマイコンをこのシステムの要として用いる。このECSに関する研究は、次のような要素を念頭において行った。

1. 理論上のシステムではなく、実用的なシステムの設計。現在台湾にはそのようなシステムはないので、この設計は台湾での製造と使用に適していなければならない。
2. 安価であること。安価でなければ数少ない人々しか利用できない。
3. モジュラータイプの設計により汎用性を高める。
4. 設計努力やコスト低減のために、このシステムは可能であれば、既存のリモコン装置を利用する。

 実際の設計を始める前に、横浜リハセンターの図書室の文献を参照し、幸運にもIEEEのリハビリテーションエンジニアの分冊から、ECSのハードウェアを扱った記事を見つけた。1)この文献の中では、アメリカにおいて5人の実用的なECSのユーザーの統計的なデータを集めている。この結果がこのプロジェクトのシステムをデザインする基礎になっている。ユーザーが常に重視しているECSの操作項目は、電話とテレビ、緊急通報装置であった。その後に来る項目は、家電製品、たとえば扇風機や照明などであった。

2.2 システム設計
 システムは、コストを低減し、信頼性を高め、体裁を整えるために、可能な限り既製の電子装置を用いることとする。これらの既製品を以下にあげる。

1. 2チャンネルの家電製品用リモコン装置。電波式なので無指向性である。4チャンネルを確保するためにこの製品を2セット使用する。価格は2,800円である。この携帯型発信機は、電圧をHighにすると入力が有効になるPNP型トランジスタを介して単純にマイコンにつなぐことができる。
2. プログラム可能な赤外線テレビリモコン。1つの発信機であらゆるテレビの操作ができる。価格はおよそ2,600円。入力装置はキーパッドである。マイコンと接続するのに5つの小型リードリレーを用いる。
3. 無線式の呼びりん。電波式。およそ6,000円。マイコンとはPNP型トランジスタを介して接続する。
4. 標準的な電話機。およそ4,000円。

 その他のインターフェースおよび制御用のICはHoltek社の8ビットOTPマイコンを使用する。これは台湾で入手可能であり、そのプログラム開発用ツールがあり、筆者も精通している。しかし、Microtek社など他社からも同等の製品が市販されており、同様に使用可能である。

2.3 電話機コントローラー
 電話機利用の工夫は日本では容易である。なぜなら、スイッチ入力可能な電話機が入手可能だからである。(NTTの障害者用電話機「ふれあいS」)台湾ではそのような製品はないので、システムの設計は既存の電話機の改造から、外付けのダイアリング用ICの使用、受話器のオンフック用リレーに至るまで行わなければならない。この初期設計を簡単にするため、応用範囲が狭くなるが、メモリーダイアルICを利用することにした。これは利用者にはすでに登録されている電話番号にしか電話をかけることができないという制限がある。設計はHoltek社の電話機ダイアル用ICを中心に行った。この素子は標準の電話機、拡声器とともに使用することができ、1入力スイッチ式のスピーカーホンを構成することができる。電話機ダイアル回路は、回路図に示すように標準の電話機と接続するのに2本の接続線だけでよく、これはオンフック用スイッチの周辺にある。

2.4 表示器
 表示器は7セグメントのLEDを選択した。1つはECSから操作したい項目、すなわちテレビ、電話、などを選択するために使用して、もう1つのLEDはその家電製品の機能を選択する。7セグメントのLEDを表示器に採用した理由は、安価で設計・製作上の簡易さからである。また、マイコンから最低限の配線をすればよいことがもう1つの利点である。畠山卓朗氏との議論の中で、LEDアレイと(項目・機能などを記述した)表を併用するのがもっともよい表示方法だと示唆された。しかし、7個未満の機能では、7セグメントのLEDでも差し支えない、ただし比較的若い利用者に向いているだろうとのことであった。表示方法は以下のようなフォーマットをとる。(表2)

表2
表2

2.5 操作・入力方法
 入力方法として、1入力スイッチおよび2入力スイッチの2つを考慮した。再度,畠山卓朗氏との議論によって、一般的な法則として、10未満の機器の操作については、1入力スイッチでOKであるとされた。以下の2種類の1入力スイッチによる操作を、外付けのジャンパー線によって選択できるようにした。

1. 自動スキャン この方法では選択項目がマイコンによって予め設定された速度で走査される。選択したい項目が走査されたときに、利用者はスイッチを押して、項目を選択する。
2. 手動スキャン この方法では、利用者がスイッチを使用して手動で項目を走査する。短い入力で走査を開始して、長い入力で項目を選択する。非常に長い入力は呼びりんを起動する。

 どちらの操作方法も3秒以上の長い入力で緊急時の呼びりんを起動する。1入力の手動スキャンではスイッチを押す長さによって、3種類の異なる入力を与える。詳細はタイミングチャートとレポートの最後にある回路図を参照のこと。手動スキャンは次に示すタイミングチャートに従う。(図1)

図1 タイミングチャート
図1 タイミングチャート

2.6 プロジェクト#1の今後の検討課題
 すべてのデザインは改善の余地がある。この場合、時間の制約がデザインの制約となった。例として電話器ダイアル回路は、予め登録した番号のみにしかダイアルできない。試作品ができ、基本設計と製造の問題が解決された後、次のような改善が考えられる。

1. 自由に電話器をダイアルできる。登録された番号に限定しない。
2. 液晶表示によって、電話番号を表示する。
3. 電話機操作時にテレビの音量を自動的に消音する。
4. 電話機のメモリーダイアルの個数を増やす。
5. 標準の表示用インターフェースを備えることで、利用者に表示器を自由に選択してもらう。

3.<プロジェクト#2>

3.1 序論
 発展途上国においては、コンピュータ化が急速に進んでいる。ハードウェアの価格が下がり、無料や安価なソフトウェアが入手可能で、インターネットに簡単に接続できるようになり、安価な電子メールによるやりとりが可能になったことで、コンピュータは職場や産業の特別な道具から、普通の家電製品に移行しつつある。しかしながら、多くの障害者はコンピュータ技術の恩恵を受ける権利があるにも関わらず、標準のキーボードと、特にマウスの操作が多くの困難を伴っている。こうした理由から、安価な代替入力装置を設計するいかなる試みも有用である。

3.2 なぜジョイスティックマウスなのか?
 すでに多くの代替マウスが市販されている。これらの機器は4方向または8方向にしか動かせないという限界がある。しかしアナログジョイスティックならば、代替マウスとして用いることができ、より大きな操作の自由度を提供できる。その他の利点としては、多くの安価で、さまざまな形や形態のジョイスティックが市販されており、安価な入力方法を提供しており、電子回路や入力装置を入れるためのちょうど良いケースなどを探す手間がない。市販されているマウス代替ジョイスティックはないので、開発時間を無駄に費やすべきではなく、日台両国の利益になるだろう。もう1つの理由は、われわれが支援しようとしている障害者の方々に対して、すぐに役立ち安価に製作できるものだけを設計したいという私の希望である。

3.3 困難性
 そのような設計で特に難しいのは、ジョイスティックがアナログ素子で、抵抗を用いて位置情報を検出しているからである。そのためアナログからデジタルへ変換する何らかの方法が必要となる。加えて、アナログ素子であるゆえに、X軸とY軸のポテンシオメーターは必ずしも一定の値ではなく、現在動いているのかどうかを判断するのが難しい。このプロジェクトでは両方の問題が提起される。

3.4 システム設計

概要
 システムは前のプロジェクトでも使用した8ビットのワンチップマイコンを利用して動作させる。その汎用性と低価格、容易に入手できることなどが、テクニカルエイドの設計において、この素子を魅力的なものにしている。加えて、ワンチップマイコンは、内部カウンタを用いて、最小限の外付け部品だけでアナログからデジタルへの変換をプログラムすることができる。ジョイスティックの「不感帯」を計算することもプログラムで可能である。

第一の方法
 2つのシステムを検討した。1つは、ワンチップマイコンで直接パソコンのRS-232C、PS/2、またはUSBポートをドライブして、マウスのX、Y座標を更新して、適切なシリアル信号フォーマットをパソコンのポートに送るものである。次にあげるブロック図はパソコンのシリアルポートに接続する方法を示す。(図2)ただし、 PS/2、USBポート、それに日本のNEC社のマウスはそれぞれ異なる仕様が必要である。

図2 パソコンのシリアルポートの接続方法
図2 パソコンのシリアルポートの接続方法

第2の方法
 2つめの方法は、ワンチップマイコンとマウス専用ICを用いるものである。この場合、ワンチップマイコンは、マウスのオプトカップラーを模倣する。この手法にはいくつかの利点がある。
1. パソコンとマウスのやり取りは、マウス専用ICで行われ、シリアルポート出力のためのプログラムを作る必要がない。
2. マウスのクリックスイッチの機能は同様にマウス専用ICで行われ、その分プログラムを簡単にできる。
3. マウス専用ICを選択することによって、パソコンとのやり取りの重要な部分はその中で行われ、シリアルおよびPS/2マウスに共通のプログラムを書くことができる。

 第1の方法と同様に、ブロック図はシリアルマウスに接続する方法を示す。(図3)図のように電源供給が必要である。PS/2マウスではパソコンより5Vの電源供給を受けることができる。この2番目の方法が選ばれた。その主な理由は上記の3.にあげた通りである。すなわち、同じワンチップマイコンとプログラムがすべてのマウスに使用できるからである。欠点は、余分なICが必要になることであるが、マウス専用ICは安価であるので、大きな問題点ではない。日本における困難性は、そのような(産業用の)ICを小単位で売ってくれる場所を探すことかもしれない。最後の手段としては、安価なマウスを分解して、ICを取り出すという方法がある。

図3 シリアルマウス接続方法
図3 シリアルマウス接続方法

3.5 アナログからデジタルへの変換
概要
 標準のパソコン用ジョイスティックは内部に2つの100KΩ可変抵抗器がX軸およびY軸の方向についている。これらの抵抗値はデジタル量に変換しなければならない。それらの値はマウスのオプトカップラーを模倣した信号を発生させるのに用いられる。その信号はマウス専用ICに送られる。これを行なうためにある形式のアナログからデジタルへの変換が必要となる。

使用した方法
 最も簡単な方法は、ある電圧までコンデンサを充電して、ワンチップマイコンの内部のカウンタ(レジスタ)をその間動作させておくことである。色々なオフセット、抵抗値およびコンデンサの容量の誤差、スレッシュホルド電圧のばらつきなどの原因によって不正確さが生じると思われる。理想的には、電源投入時にキャリブレーションがなされ、測定誤差が最小になるようにすべきである。スレッシュホルド電圧またはアナログ・デジタル変換が中止される電圧は一定でなければならず、時間と電圧の関係が指数関数的に変化することは問題ではない。言い換えれば、時間と変数である抵抗値の関係は線形である。
Vcap=Vp(1−exp(−t/RC))
ここでVcapはコンデンサの電圧で、Vpは充電できる最大電圧である。この式から、電圧と時間の関係は指数関数であるが、一定電圧に対しては、時間と抵抗値の関係は線形であることが分かる。固定しなければならないものは、コンデンサの充電電圧とワンチップマイコンで構成したアナログ・デジタル変換の変換にかかる時間の関係である。明らかに、変換時間が速いほどよい。この変換の基本単位はワンチップマイコンがカウンタを1つすすめるのにかかる時間である。この時間は、(プログラムにおいての)命令の数と1回の命令に必要なクロックサイクル数と基本クロック時間の積である。仮に1カウントするのに8命令を要し、1命令を実行するのに4クロックサイクルかかり、基本クロックが4MHzであるとすると、
T=(8x4)/4MHz=8μs.
すなわち、1カウントするのに8μs.かかる。ジョイスティックがその抵抗値で100KΩを示しているときに、カウンタも8ビットの最大値、FF(256)をとるようにする。それゆえ、変換時間は
256x8μs.=2.1ms.
となる。

3.6 アナログ・デジタル変換に使用するコンデンサ容量値の計算
 ワンチップマイコンのスレッシュホルド電圧に達する時間をアナログ・デジタル変換に要する時間と合わせることが重要である。このためには、コンデンサ容量の値をもっとも速いアナログ・デジタル変換時間に合わせなければならない。前述したコンデンサの充電時間に関する式は
Vcap=Vp(1−exp(−t/RC))
ここでVcapはコンデンサの電圧、Vpは充電電圧である。この式から
−t/RC = ln(1− Vcap/ Vp)
が導かれるが、変換時間を求めるために、 Vcapをおよそ3Vのワンチップマイコンのスレッシュホルド電圧に置き換える。 Vpはコンデンサの最大充電電圧であり、ツェナー電圧の4.7Vにセットする。上式に代入すると、
   t/RC≡ 1
もしアナログ・デジタル変換用のカウンタの最大値255が固定されており、ジョイスティックのポテンシオメーターが最大値110KΩであれば、
C=8μs.x255/110KΩ=18.5nF
となり、この値は回路のハードウェアの評価をする際に用いることができる。しかしながら、予見できない誤差によって、この値は変更する可能性がある。

3.7 トラッキングスピード
 代替マウスのトラッキングスピードは重要なパラメータであり、推定しておく必要がある。もしワンチップマイコンの反応が遅いことによりトラッキングスピードが遅すぎれば、マウスカーソルのスピードも大変遅くなるだろう。ワンチップマイコンが1サイクルのアナログ・デジタル変換のために、1連のパルスを送出するのにかかる時間は、変換時間とプログラムが変換値に対応したパルスを出力する時間の和である。仮にX軸とY軸のパルス列に50の命令を送出したとすると、50x4x0.25μs.=50μs.となる。変換時間の2.1ms.を加えると合計では2.6ms.となる。これらの数字は1秒間におよそ400回のアナログ・デジタル変換を行なうことになり、目的のためには十分であろう。しかしながら、実験をしてみないと、この値が適正なものであるかどうかはわからない。

3.8 ハードウェア
 基本的なアナログ・デジタル変換は内部のレジスタをカウンタとして使用する。1つの入力ラインは測定用入力として必要である。スレッシュホルド電圧において、入力によってローからハイに電圧が上がった時に、レジスタに残っている値が(ジョイスティックの)抵抗値に比例するようにすべきである。また、ワンチップマイコンの入出力端子をコンデンサに接続し、変換サイクルが終了するごとにコンデンサを放電しなければならない。変換サイクルの間、入出力端子は入力にセットされ、放電中は出力にセットされ、ロー入力でリセットされる。(図4)

図4

図4

3.9 プロジェクト#2の今後の検討課題
 このプロジェクトはセミアナログ回路であるため、未知の原因による誤差が生じることが予想される。適切なハードウェアが作られ、評価によってプログラムのバグが除かれるまで、どのような問題に直面するのかは予見できない。しかし、そのような未知の問題以外にもこの設計には次のような改善の余地がある。

1. 速度を設定する機能、おそらくジャンパー線を使用する
2. ダブルクリックやクリックロックの機能
3. 標準のマウスと併用できる機能、この代替マウスを取り外したりせずに、おそらくスイッチを使って切り替える
4. キャリブレーション用のプログラム、抵抗値の初期値をセットし、カウンタを中点にセットする

4.その他の活動

 日本での滞在中、上記2つのプロジェクトが大部分の時間を占めていたが、その他の活動も行なった。

1. しばしば畠山卓朗氏と障害者のためのさまざまなテクニカルエイドについて議論の時間を持った。長時間にわたり興味深い議論を行ない、彼の技術的かつその応用経験を積極的に共有しようとする姿勢に多くを学んだ。
2. その他の活動としては、他の3つのリハビリテーション関連施設、とりわけそれらの中にある研究施設を訪問したことである。さまざまな分野のリハビリテーション工学の過去および現在の研究についてさまざまな面からの情報を得ることができた。特に、パソコンのマウスインターフェースやシリアルキーに関する情報や技術資料を手に入れることができた。また、3つの施設の訪問から、台湾でも利用できそうな装置に関する多くの新しいアイデアを得ることができた。
3. 3番目の活動として、訪問リハビリテーションサービスへの同行があった。私にとって幸運だったのは、障害者によって操作されているフル装備のECSやパソコン用ヘッドポインターのある2つのお宅を訪問できたことである。初めて装置を実際にみて、利用者と話す機会があったことで、私にとって重要な訪問であった。もう1つでは住宅改造が必要な利用者のお宅であった。あのようなせまいアパートの空間に多くの機器があることは驚きで、そこにリフトを設置できることに感銘を受けた。

5.今後の作業と開発について

 この報告書は2つの実用的な設計を提案している。しかし、作業は始まったばかりで、実際に動作する製品を作り出さなければならない。プログラミング作業はすでに始めているが、ワンチップマイコン用の開発ツールを入手するまで、実際のデバッグ作業はできない。台湾に戻り次第この2つのプロジェクトを自分の作業予定に組み込んで、希望としては年末にはアイデアを実際にハードウェアに仕上げたいと考えている。作業の進捗状況については横浜市総合リハビリテーションセンターに伝え、完成時には最終設計とともにお見せしたい。

6.プロジェクトのまとめ

 2つの大変実用的なプロジェクトを報告した。いずれもリハビリテーション工学の分野に寄与できるものだと考える。

 最初のプロジェクトは、ほとんどECSが入手できない台湾での使用をより意識したもので、できる限り市販品を利用した、安価だがすべての機能を備えたECSを提供できる。この設計は台湾に帰国後、開発の予定である。ECSは日本ではすでに入手可能であるが、これは非常に安価なシステムであるという点で利用できるだろう。

 2番目のプロジェクトは、日台両国で障害者の方がマウスを使用する場合の安価な解決方法を提供する。単純で安価なアナログジョイスティックを使用することによって、マウスの機能を代替して、通常のスイッチタイプのものに比べて、より以上の操作性を実現できる。これについても、今年中にプログラミング作業を始める予定である。
 製作と修正に相当長い期間が必要であること、8ビットワンチップマイコン用の開発ツールを入手するまでに時間がかかることから、実際のハードウェアを提示することはできない。これは台湾に帰国後になり、今年中であると考えている。しかし、2つのシステムについて報告したとはいえ、最終的なハードウェアが完成して、仕上げられるまでは、最終設計は提示することができない。これは工学では普通のことである。このプロジェクトに関しては、すべてのブロック図を報告書に載せ、システムの製作にも使用される。(プログラムの)フローチャートもプロジェクトの中で作製したが、手書きであるためこの報告書には含めなかった。

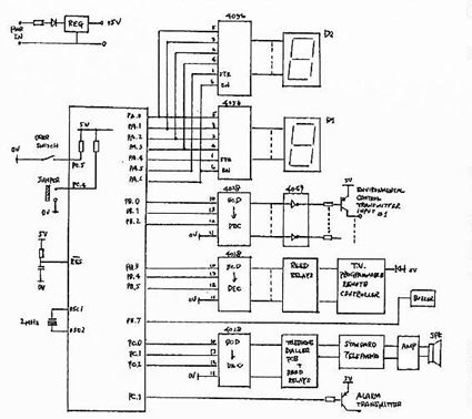
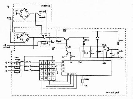
図5 電話機コントローラ回路図
図5 電話機コントローラ回路図

図6 ECS本体・表示部回路図
図6 ECS本体・表示部回路図

謝辞・結語

 横浜市総合リハビリテーションセンター滞在中の畠山卓朗氏および畠中規氏の必要な援助に感謝する。横浜での時間が有効に活用できたのは彼らの援助と忍耐によるものである。同様にホルテック・マイクロエレクトロニクス社の製品開発部、特にハンス・パオ氏の継続的なわれわれのリハビリセンターのプロジェクトへの支援に感謝する。

 日本での時間は大変実りあるもので、新しいアイデアと意欲を持って帰国した。私の経験は、従来の欧米への全面的な依存から脱却して、アジア諸国がこの分野でより緊密に協力するという点で重要であった。このことは日本にいる間に何度も耳にした見方である。

 最後に付け加えたいのは、私自身のようなエンジニアにとって、このようなプロジェクトは大変興味深いものであるということ、そして日本を訪れてすばらしい経験ができたこと、それにも関わらず、この仕事が何の目的で行われているのかを思い出さなければいけないということである。それはほんのわずかな科学技術によって、障害者の方々がより自立した、尊厳を持った生活を送れるということである。われわれの文化水準を測るよい目安となるのは、その社会の中で最も弱い立場にいる人々をどのように扱っているのかということである。社会正義と平等という目的において、科学技術とエンジニアは重要な役割をもっている。

参考文献

1. IEEE Transactions on Rehabilitation Engineering Vol.3,No.2,June 1995.
2. Microchip Embedded Applications Manual.
3. Holtek Microelectronics Product Data Sheets Edition 4.


(翻訳:畠中 規)

Top Page > 講演・他

トップへ 講演へ 著作へ エトセトラへ 開発機器へ リンク集へ 本へ アルバムへ プロフィールへ